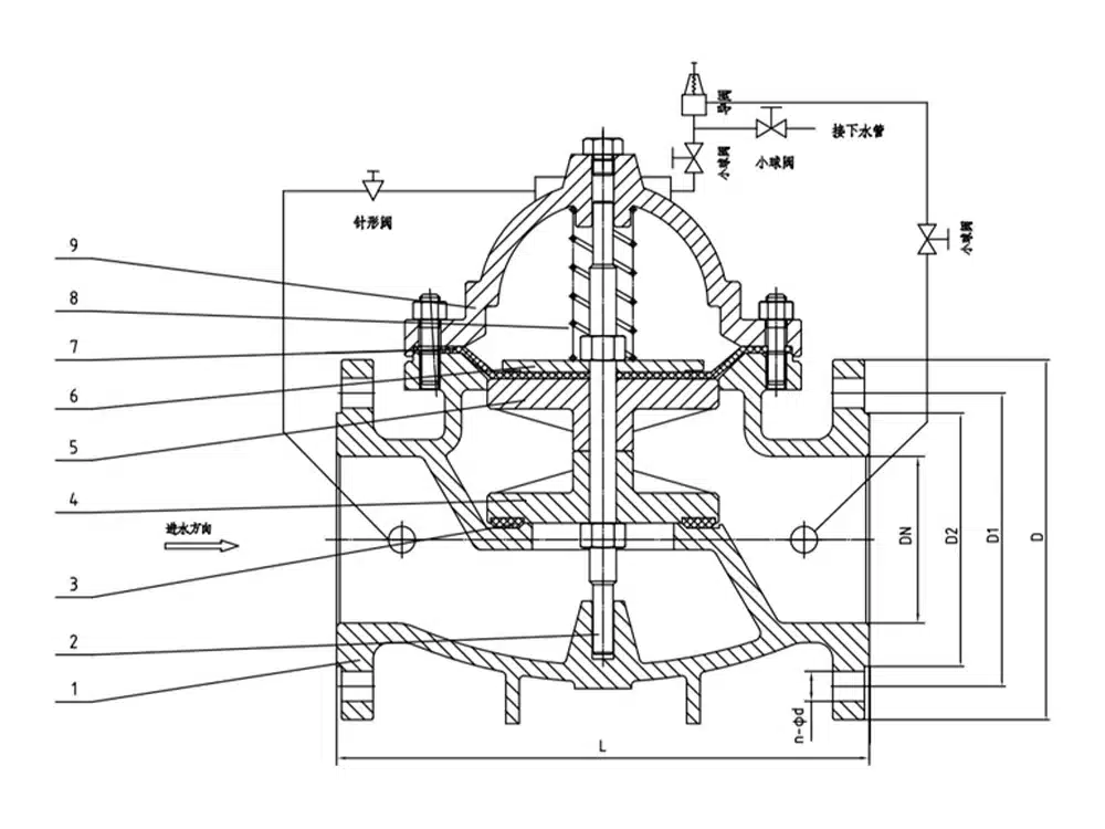
500X持压泄压阀用于消防或其他供水系统中,以防止系统超压或维持消防供水系统的压力,消防泵关闭后还可以减小水锤的冲击,也用于大型供水系统的水锤装置。500X持压泄压阀由主阀、泄压、持压导阀针阀、球阀、微形过滤器和压力表组成水力控制接管系统。利用水力自动操作,即可以作泄压阀用又可作持压阀用。作泄压阀用时,可维持供水路压力在设定的安全值之下;做持压阀用,可维持主阀上游水压在设定值之上,保持主阀上游供水压力;本产品利用水力自力控制,不需要其它装置和能源,保养简便,一阀多用;本系列阀门产品广泛用于高层建筑、生活区等供水管网系统及城市供水工程。
产品参数
产品型号 | 500X-16Q |
阀体材质 | 球墨铸铁 |
公称压力 | ≤1.6Mpa |
适用介质 | 水等 |
适用温度 | ≤80℃ |
产品尺寸参考

通径 | L | D | D1 | D2 | b | f | n-d |
DN40 | 215 | 150 | 110 | 88 | 18 | 3 | 4-18 |
DN50 | 215 | 165 | 125 | 102 | 18 | 3 | 4-18 |
DN65 | 230 | 185 | 145 | 122 | 18 | 3 | 4-18 |
DN80 | 255 | 200 | 160 | 138 | 20 | 3 | 8-18 |
DN100 | 220 | 180 | 158 | 20 | 3 | 8-18 | |
DN125 | 285 | 250 | 210 | 188 | 22 | 3 | 8-18 |
DN150 | 365 | 285 | 240 | 212 | 22 | 3 | 8-22 |
DN200 | 430 | 340 | 295 | 268 | 24 | 3 | 12-22 |


























