วาล์วบายพาสความดันต่าง 800X เป็นอุปกรณ์ที่ใช้ระหว่างท่อจ่ายน้ำและท่อส่งน้ำกลับในระบบปรับอากาศ เพื่อปรับสมดุลความแตกต่างของความดัน วาล์วนี้สามารถปรับตัวให้เข้ากับการใช้งานของระบบ รักษาความแตกต่างของความดันให้คงที่ ลดเสียงรบกวนจากการทำงาน และลดความเสียหายของอุปกรณ์ที่เกิดจากความแตกต่างของความดันที่มากเกินไปวาล์วบายพาสความดันต่าง 800X โดดเด่นจากวาล์วปรับสมดุลอื่น ๆ ด้วยการไม่มีตัวกระตุ้น มันสามารถปรับสมดุลระบบได้ผ่านความแตกต่างของความดันที่มีอยู่ในตัวกลาง ซึ่งช่วยประหยัดพลังงานและพื้นที่ในการติดตั้ง เป็นวาล์วอัจฉริยะ
ลักษณะโครงสร้างและการประยุกต์ใช้
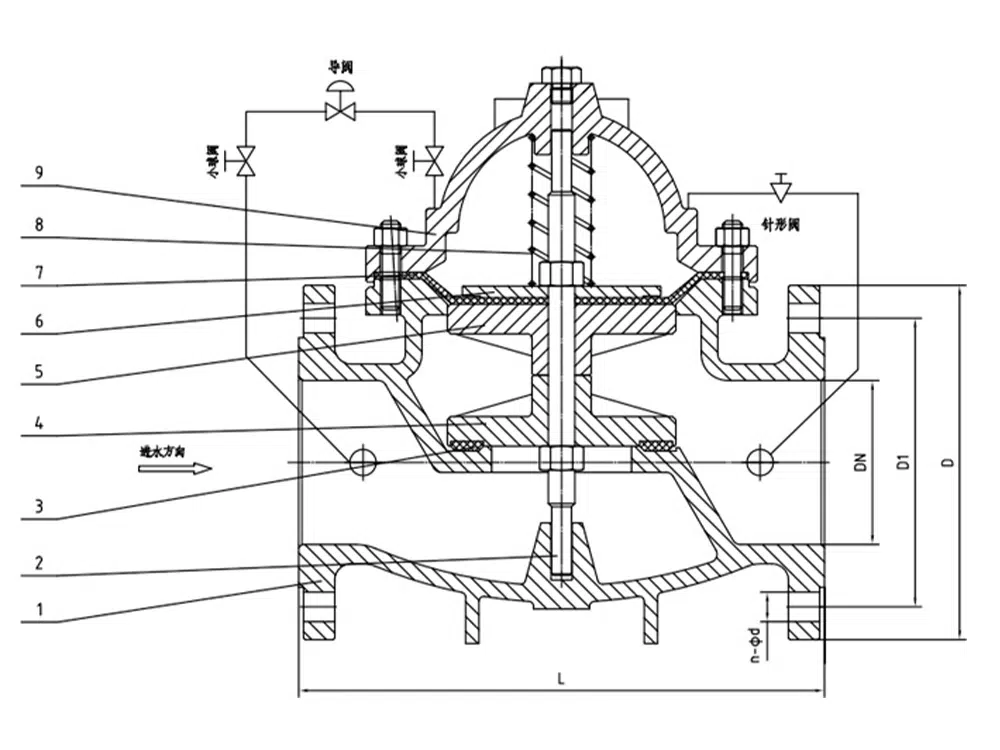
วาล์วบายพาสความดันต่าง 800X ประกอบด้วยวาล์วหลัก, วาล์วควบคุมความดันต่าง, วาล์วเข็ม, วาล์วลูกบอล, ไมโครฟิลเตอร์ และเกจวัดความดันภายในระบบท่อที่ควบคุมด้วยระบบไฮดรอลิก ผ่านห้องควบคุมวาล์วควบคุมที่ออกแบบไว้ วาล์วนี้จะเปรียบเทียบสัญญาณการเปลี่ยนแปลงของความดันและส่งสัญญาณการเปิดวาล์วหลักเพื่อควบคุมการเปิดของวาล์วหลัก ซึ่งทำให้ความดันต่างระหว่างทางเข้าและออกคงที่ตามค่าที่ตั้งไว้ ด้วยระบบควบคุมไฮดรอลิกแบบทำงานเอง ผลิตภัณฑ์นี้ไม่ต้องการอุปกรณ์เพิ่มเติมหรือแหล่งพลังงาน ทำให้การบำรุงรักษาเป็นเรื่องง่ายชุดวาล์วนี้เหมาะสำหรับระบบเครือข่ายการจ่ายน้ำในอาคารสูง, พื้นที่อยู่อาศัย, และโครงการจ่ายน้ำประปาของเทศบาล.
ข้อมูลจำเพาะของสินค้า
รุ่นสินค้า | 800X-16P |
วัสดุของตัววาล์ว | เหล็กinox 304 |
ความดันตามชื่อ | ≤1.6 เมกะปาสคาล |
สื่อที่ใช้ได้ | น้ำ เป็นต้น |
อุณหภูมิในการทำงาน | ≤80°C |
ขนาดอ้างอิงของผลิตภัณฑ์

บอร์ | L | D | วันที่ 1 | ดี2 | b | f | n-Φd |
DN40 | 210 | 150 | 110 | 88 | 18 | 3 | 4-18 |
DN50 | 210 | 165 | 125 | 102 | 18 | 3 | 4-18 |
DN65 | 231 | 185 | 145 | 122 | 18 | 3 | 4-18 |
DN80 | 253 | 200 | 160 | 138 | 20 | 3 | 8-18 |
DN100 | 256 | 220 | 180 | 158 | 20 | 3 | 8-18 |
DN125 | 312 | 250 | 210 | 188 | 22 | 3 | 8-18 |
DN150 | 364 | 285 | 240 | 212 | 22 | 3 | 8-22 |
DN200 | 398 | 340 | 295 | 268 | 24 | 3 | 12-22 |














