วาล์วนิรภัยแบบสปริงโหลดยกเต็ม A42W/Y เหมาะสำหรับใช้กับอุปกรณ์หรือท่อที่จัดการกับสารกัดกร่อนที่อุณหภูมิการทำงาน ≤200°C ทำหน้าที่เป็นอุปกรณ์ป้องกันความดันเกิน
หลักการการทำงาน
เมื่อความดันภายในอุปกรณ์และท่อส่งเกินค่าที่กำหนดไว้ วาล์วจะเปิดโดยอัตโนมัติเพื่อระบายปริมาณทั้งหมดออก เมื่อความดันลดลงถึงค่าที่กำหนดไว้ วาล์วจะปิดโดยอัตโนมัติ ทำให้การทำงานของอุปกรณ์และท่อส่งปลอดภัย
ข้อมูลจำเพาะของสินค้า
รุ่นสินค้า | A42Y-16P |
วัสดุของตัววาล์ว | เหล็กinox 304 |
ความดันตามชื่อ | ≤1.6 เมกะปาสคาล |
สื่อที่ใช้ได้ | สารกัดกร่อน |
อุณหภูมิในการทำงาน | ≤200°C |
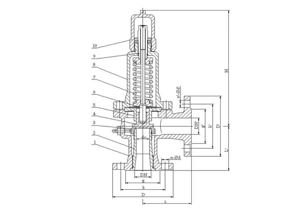
ขนาดอ้างอิงของผลิตภัณฑ์

บอร์ | ทำ | ดีเอ็น | L | L1 | ≈H |
DN20 | 15 | 25 | 110 | 95 | 281 |
DN25 | 16 | 32 | 110 | 95 | 281 |
DN32 | 20 | 40 | 115 | 100 | 285 |
DN40 | 25 | 50 | 120 | 110 | 295 |
DN50 | 32 | 65 | 135 | 120 | 305 |
DN65 | 40 | 80 | 160 | 140 | 394 |
DN80 | 50 | 100 | 170 | 135 | 406 |
DN100 | 65 | 125 | 205 | 160 | 511 |
DN125 | 80 | 150 | 210 | 190 | 586 |
DN150 | 100 | 175 | 255 | 230 | 601 |
DN200 | 125 | 250 | 305 | 260 | 734 |
DN250 | 150 | 300 | 350 | 320 | 928 |
DN300 | 220 | 400 | 370 | 350 | 1159 |
DN350 | 250 | 500 | 500 | 450 | 1520 |
DN400 | 280 | 500 | 500 | 450 | 1530 |


















