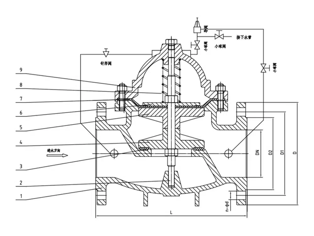
500X pressure relief valve is used in fire fighting or other water supply system to prevent the system from overpressure or maintain the pressure of fire fighting water supply system, after the fire fighting pump is shut down, it can also reduce the impact of water hammer, and is also used for large water supply system water hammer device. 500X pressure relief valve consists of main valve, relief valve, pressure holding pilot valve needle valve, ball valves, microfilter and pressure gauge to form a hydrodynamic control system of the takeover. Using hydraulic automatic operation, that can be used as a pressure relief valve and can be used as a pressure holding valve. As a pressure relief valve, can maintain the water supply pressure in the set safety value; do hold pressure valve, can maintain the main valve upstream of the water pressure in the set value above, to maintain the main valve upstream of the water supply pressure; this product utilizes the hydraulic self-control, do not need other devices and energy, easy maintenance, a valve for multiple uses; this series of valves are widely used in high-rise buildings, living areas, such as water supply pipeline network systems and urban water supply projects.
Product Parameters
Product Model | 500X-16Q |
Valve Body Material | Ductile Iron |
Nominal Pressure | ≤1.6Mpa |
Applicable Media | Water, etc. |
Operating Temperature | ≤80°C |
Product Size Reference

Nominal Diameter | L | D | D1 | D2 | b | f | n-d |
DN40 | 215 | 150 | 110 | 88 | 18 | 3 | 4-18 |
DN50 | 215 | 165 | 125 | 102 | 18 | 3 | 4-18 |
DN65 | 230 | 185 | 145 | 122 | 18 | 3 | 4-18 |
DN80 | 255 | 200 | 160 | 138 | 20 | 3 | 8-18 |
DN100 | 290 | 220 | 180 | 158 | 20 | 3 | 8-18 |
DN125 | 285 | 250 | 210 | 188 | 22 | 3 | 8-18 |
DN150 | 365 | 285 | 240 | 212 | 22 | 3 | 8-22 |
DN200 | 430 | 340 | 295 | 268 | 24 | 3 | 12-22 |


















